
第六节 自动喷水灭火系统
自动喷水灭火系统是应用最普遍的一种固定灭火设备,它具有工作性能稳定,造价便宜,维护方便,灭火效率高,早期控制火势和灭火,使用期长,不污染环境等优点,尤其是当今世界环境污染日趋严重,面临威胁人们生存的情况下,就更加突出了它的优点,所以自动喷水灭火系统问世100多年来,一直处于兴盛发展状态,至今仍是人们同火灾作斗争的主要手段之一。我国在自动喷水灭火系统的应用方面发展也很快,尤其是《自动喷水灭火系统设计规范》、《水喷雾灭火系统设计规范》及《自动喷水灭火系统施工及验收规范》发布实施后,自动喷水灭火系统的应用更加规范和普及,从初期的一些新建高层涉外宾馆,到如今在火灾危险性较大的生产厂房、仓库、汽车库、商场、文化娱乐场所、医院、办公楼、高层住宅、地下工程等场所广泛采用,已成为公共建筑和生产、仓储场所中扑救火灾的重要设施。美国国家防火协会曾对安装有自动喷水灭火系统的72419次建筑火灾进行分析,自动喷水灭火系统灭火成功率达96.2%。我国对1985年以来安装有自动喷水灭火系统的23起建筑火灾进行了统计,成功的14起,占61%;不成功的9起,其中水源阀被关的3起,维护管理不善的3起,没有设专用水源的1起,设计不符合要求、安装错误的2起。
一、自动喷水灭火系统的组成及运行原理
(一)自动喷水灭火系统的组成
表3-2 自动喷水灭火系统的组成
    
喷头,是湿式、干式、预作用自动喷水灭火系统上的一个重要部件,也是用量相当大的配套消防产品,它实质上是一种温度控制的小型自动阀门,常温下呈关闭状态,当升温至一定数值时,闭锁机构自动打开而呈开启状态。按其温控元件的不同,主要有易熔元件喷头和玻璃泡喷头两种产品。自动喷水喷头可按动作的公称温度,用不同的颜色,分为:
表3-3 喷头的温标(公称动作温度)与色标
    
(二)湿式系统
由湿式报警阀组、闭式洒水喷头、水流指示器,以及管道和供水设施等组成,系统的管道内始终充满有压水。发生火灾时,由闭式喷头探测火灾,水流指示器报告起火区域,报警阀组或稳压泵的压力开关输出启动供水泵的信号,完成系统的启动。系统启动后,向开放的喷头供水,实施灭火。系统的组成如图3-2:
    
图3-2 湿式系统组成
湿式系统在国内外安装使用已有100多年历史了,有较丰富的设计安装和管理经验,系统的可靠性好。在环境温度不低于4℃、不高于70℃的建筑物和场所(不能用水扑救的建筑物和场所除外)都可采用这种系统。
(三)干式系统
由干式报警阀组、闭式洒水喷头、充气设备、管道和供水设施等组成。准工作状态时,系统在报警阀后(按水流方向)的管道内充满有压气体。一旦发生火灾,喷头动作后管道内的气流驱动水流指示器动作,报警阀在入口压力水的作用下开启。管道排气充水,继而开放喷头喷水灭火。系统的具体组成如图3-3:
    
图3-3 干式系统组成
干式系统适用于环境温度低于4℃和高于70℃的建筑物和场所,如不采暖的地下停车场、冷库等等。
(四)预作用系统
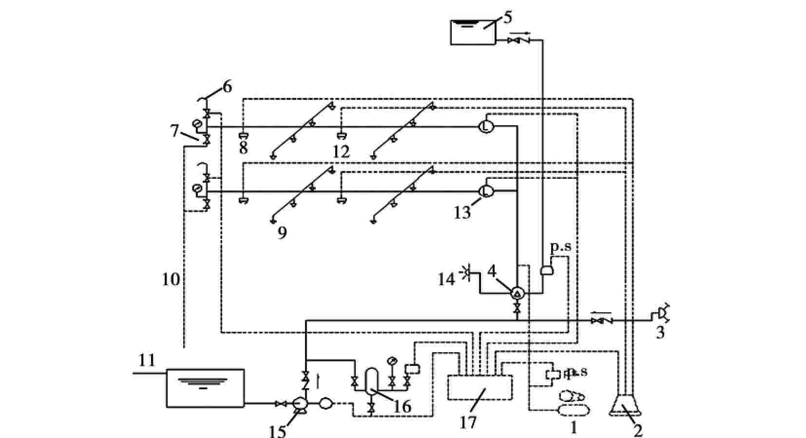
由火灾自动报警系统、闭式喷头、预作用阀和充满有压或无压气体的管道,以及供水设施等组成。准工作状态时,系统配水管道内不充水;发生火灾时,由火灾自动报警系统启动雨淋报警阀后为管道充水,使系统在闭式喷头动作前转换为湿式系统。系统的具体组成如图3-4:
    
1.空压机 2.报警器 3.水泵接合器 4.雨林阀 5.高位水箱 6.自动排烟机 7.末端试水装置 8.感温探测器9.闭式喷头 10.排水管 11.进水管 12.感烟探测器 13.水流指示器 14.水力警铃 15.消防泵 16.压力罐 17.控制箱
图3-4 预作用系统组成
预作用系统同时具备了干式灭火系统和湿式灭火系统的特点,而且还克服了干式灭火系统控火、灭火率低,湿式灭火系统易产生水渍的缺陷,可以代替干式系统提高灭火速度,也可替代湿式系统用于管道和喷头易于损坏或漏水造成严重水渍损失的场所,还可用于对自动灭火系统安全要求较高的建筑物中。
(五)雨淋系统
由火灾自动报警系统或传动管、开式洒水喷头、雨淋报警阀组、管道和供水设施组成。准工作状态时,系统配水管道内不充水;发生火灾时,由火灾自动报警系统或传动管联动雨淋报警阀,由雨淋报警阀控制其配水管道上的所有开式喷头同时喷水。系统的具体组成如图3-5:
雨淋系统适用于燃烧猛烈、蔓延迅速的严重危险建筑物或场所,如炸药厂、剧院舞台上部、大型演播室、电影摄影棚等等。如果在这些建筑物中采用闭式自动喷水灭火系统,发生火灾时只有火焰直接影响到喷头时才能开启喷水,且闭式喷头开启的速度慢于火势蔓延的速度,因此不能迅速出水控制火势。
    
图3-5 雨淋系统组成
二、自动喷水灭火系统的检查与维护
自动喷水灭火系统必须始终处于正常的警戒状态,一旦发生火灾立刻就能发挥作用,减少火灾损失,而管理维护是保证自动喷水灭火系统能够正常发挥作用的关键一环。没有一种灭火设施能在没有平时的精心维护管理下,就能发挥良好作用的。我国已有多起特大火灾事故发生在安装有自动喷水灭火系统的建筑物内,由于系统不符合要求或施工安装完毕投入使用后,没有进行日常维护管理和试验,以致发生火灾时,不能启动灭火,造成事故扩大和人员伤亡的严重损失。1985年4月18日,哈尔滨市某饭店发生特大火灾事故时,由于部分水管漏水待修,屋顶水箱出水管上的总阀已被关闭,因此当时整个大楼消防管道内均无水,而消防水泵房和水池又在距主楼50米以外,发生火灾后停电,以致所有消防设施均未起作用。1991年5月28日,大连市某饭店发生特大火灾事故,由于饭店消防设施不完善,防火措施不落实,走道内虽设有自动喷水灭火设备,并启动喷水,但因水泵房无人值班,断电而断水,使火灾扩大蔓延。因此,加强自动喷水灭火系统的日常管理和维护,严格操作规程,是保证系统始终处于准工作状态的重要措施。其内容大致包括:
1.设备状态检查。对组成系统的喷头、报警控制阀、闸阀报警控制器、附件、管网接头等作外观检查,看有否损坏、锈蚀、渗漏、启闭位置不当等情况存在,一经发现应立即采取适当的维修、校正措施,使其恢复完好状态。
2.系统功能检查。应按照各类系统的设计规定进行系统功能动态模拟试验。
3.使用环境检查。使用环境及保护对象被人为地做了不恰当改变,往往成为对系统功能的损害因素。如在仓库内货物堆高不适当地增大而阻挡了喷淋头的喷洒范围;喷头被刷漆或包扎而延迟了动作灵敏度,从而改变了喷洒特性;可燃物数量和品种的改变或生产性质的改变,致使原设计标准已不符合现实的危险性等级要求等等。因而对使用环境和条件要定期检核、评价,不允许有超过规定的改变。
三、消防泵的检查与维护
消防水泵是消防系统的心脏,因此应每月启动运转一次(内燃机驱动水泵应每星期启动运转一次),检查水泵运行是否正常,出水压力是否达到设计规定值。
每年应对水消防系统进行一次模拟火警联动试验,以检验火灾发生时水消防系统能否迅速开通投入灭火作业。
消防水泵机组应时刻处于良好准工作状态。
四、消防控制室管理
消防设施对建筑物的消防安全有重要作用,但如果缺乏严格科学的管理也不能发挥其应有的作用。例如:1993年8月12日,北京某大厦发生特大火灾,该商场分前后楼,互相连通,起火部位是在后楼一层。虽经消防队员8小时的奋力扑救保住了前楼,但后楼一至三层营业厅被全部烧毁,直接经济损失2100万元。引起火灾的直接原因是货架上的日光灯镇流器短路而引燃木质底座。由于后楼是原有旧楼尚未安装火灾自动报警系统,没有及时发现起火。前楼虽然安装了火灾自动报警系统和自动喷水灭火系统,前后楼各层相通之处也设有防火卷帘,但消防控制室值班人员严重失职,当晚一接班就在值班记录上提前填写“情况一切正常”。后楼起火后烟气进入前楼,火灾探测器报警,值班员却认为是误报,没有采取任何确认的措施就消除报警。直到后来多个探测器同时报警时才知道着火,却又惊慌失措没有启动防火卷帘,导致火灾扩大。无数的火灾案例证明加强消防控制室的管理十分重要,其目的是保证消防设备良好运转及功能充分发挥,使其真正成为防灾中心。
(一)报警处理程序
1.接到报警信号后,应立即消音并携带对讲机、塞孔电话等通讯工具迅速到达报警点确认。
2.如未发生火情,应查明报警原因,采取措施并做好记录。
3.如有火灾发生,应立即向消防控制室反馈信息,并利用现场灭火器材进行扑救。
4.消防控制室值班人员根据火灾情况启动有关消防设备,通知有关人员到场灭火,拨打119向消防队报警,并报告单位消防安全负责人。
5.情况处理完毕后,恢复各种消防设备正常运行状态。
(二)消防控制室日常管理
1.消防控制室必须24小时设专人值班,值班人员应坚守岗位,未经专业培训的无证人员不得上岗。
2.值班人员要认真学习消防法律法规,熟练掌握消防设备的性能及操作规程,提高消防技能。
3.严禁无关人员进入控制室,禁止无关人员触动、使用控制室内设备。
4.严密监视设备运行状况,遇有报警要按规定程序迅速、准确处理,做好各种记录,遇有重大情况要及时报告。
5.未经公安机关消防机构同意不得擅自关闭火灾自动报警、自动灭火系统。
思考题
1.火灾发展一般经历哪几个阶段?
2.如何组织火场疏散?
3.如何抢救人员和物资?
4.火场如何自救逃生?
5.火灾现场保护的要求有哪些?
6.为什么要制定灭火救援预案?
7.什么情况下要修订灭火救援预案?
8.火灾自动报警系统有哪些部分组成?
9.自动喷水灭火系统有哪几种类型?





.jpg)
.jpg)
