
8.4 汽车起重机液压系统
8.4.1 汽车起重机液压系统概述
汽车起重机机动性好,适应性强,自备动力,能在野外作业,操作简便灵活,能以较快速度行走,在交通运输、城建、消防、大型物料场、基建、急救等领域得到了广泛的使用。汽车起重机上采用液压起重技术,具有承载能力大,可在有冲击、振动和环境较差的条件下工作。由于系统执行元件需要完成的动作较为简单,位置精度要求较低,所以系统以手动操纵为主。对于起重机械液压系统,设计中确保工作可靠与安全至关重要。
汽车起重机是用相配套的载重汽车为基本部分,在其上添加相应的起重功能部件,组成完整汽车起重机,并且利用汽车自备的动力作为起重机的液压系统动力。起重机工作时,汽车的轮胎不受力,依靠四条液压支腿将整个汽车抬起来,并将起重机的各个部分展开,进行起重作业。当需要转移起重作业现场时,只需要将起重机的各个部分收回到汽车上,使汽车恢复到车辆运输功能状态,进行转移。
图8-8所示为汽车起重机的结构原理图。它主要由以下五个部分构成。

图8-8 汽车起重机工作机构原理图
1.支腿装置
起重作业时,支腿装置使汽车轮胎离开地面,架起整车,不使载荷压在轮胎上,并可调节整车的水平度。
2.吊臂回转机构
吊臂回转机构使吊臂实现360°任意回转,并在任何位置能够锁定停止。
3.吊臂伸缩机构
吊臂伸缩机构使吊臂在一定尺寸范围内可调,并能够定位,用以改变吊臂的工作长度。一般为3节或4节套筒伸缩结构。
4.吊臂变幅机构
吊臂变幅机构使吊臂在一定角度范围内任意可调,用以改变吊臂的倾角。
5.吊钩起降机构
吊钩起降机构使重物在起吊范围内任意升降,并在任意位置负重停止,起吊和下降速度在一定范围内无级可调。
8.4.2 Q2-8型汽车起重机工作原理
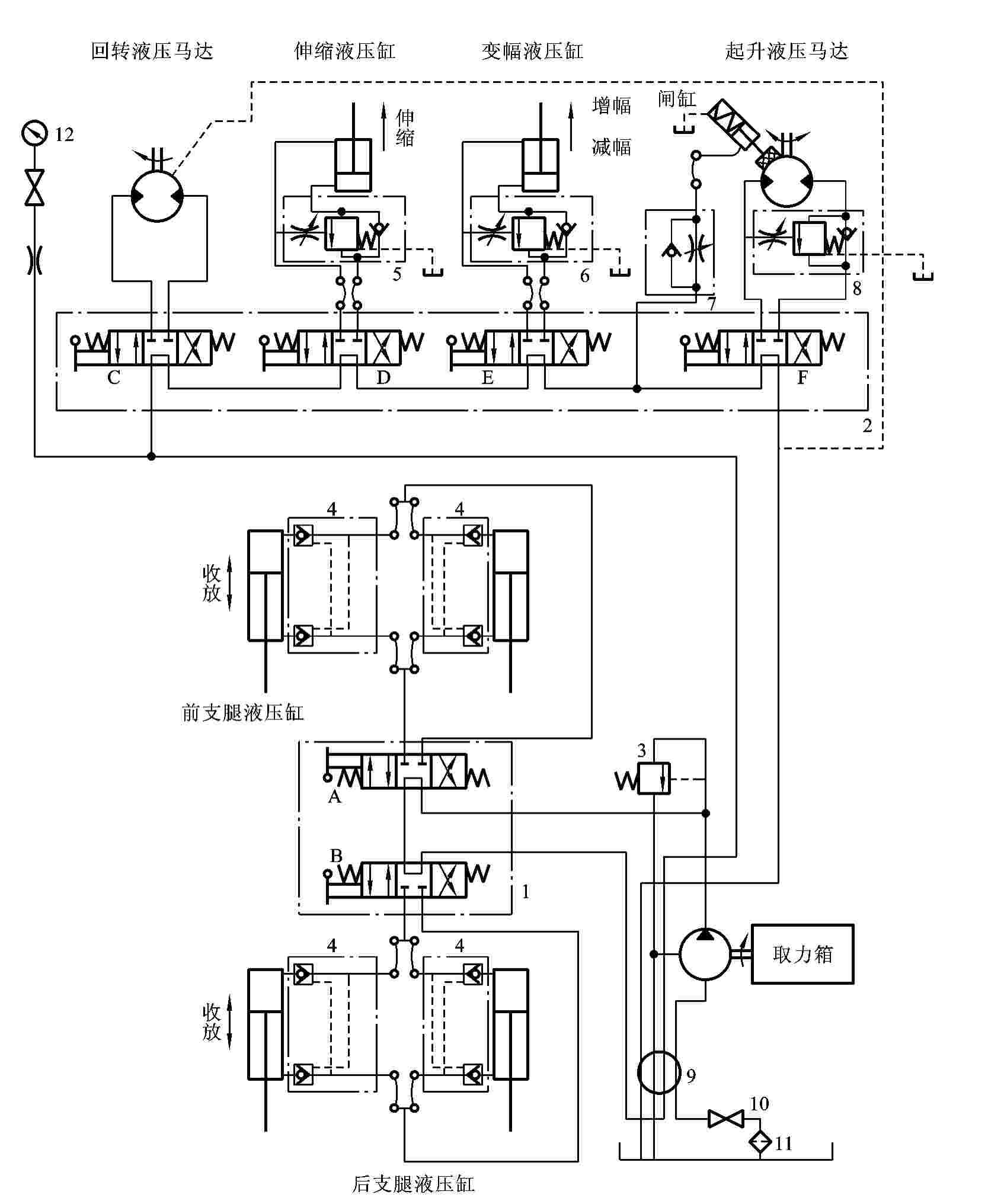
Q2-8型汽车起重机是一种中小型起重机(最大起重能力8t),表8-4列出了该汽车起重机液压系统的工作情况,其液压系统如图8-9所示。它都是通过手动操纵来实现多缸各自动作的。起重作业时一般为单个动作,少数情况下有两个缸的复合动作。为简化结构,系统采用一个液压泵给各执行元件串联供油。在轻载情况下,各串联的执行元件可任意组合,使几个执行元件同时动作,如伸缩和回转,或伸缩和变幅同时进行等。
表8-4 Q2-8型汽车起重机液压系统的工作情况


图8-9 Q2-8型汽车起重机液压系统图
1、2—手动阀组;3—溢流阀;4—双向液压锁;5、6、8—平衡阀;
7—节流阀;9—中心回转接头;10—开关;11—过滤器;12—压力计;
A、B、C、D、E、F—手动换向阀
汽车起重机液压系统中液压泵的动力,都是由汽车发动机通过装在底盘变速箱上的取力箱提供。液压泵为高压定量齿轮泵。由于发动机的转速可以通过油门人为调节控制,因此尽管是定量泵,但在一定的范围内,其输出的流量可以通过控制汽车油门开度的大小来人为控制,从而实现无级调速。该泵的额定压力为21MPa,排量为40mL/r,额定转速为1500 r/min。液压泵通过中心回转接头9、开关10和过滤器11从油箱吸油;输出的压力油经中心回转接头9、手动阀组1和手动阀组2的操作,将压力油串联地输送到各执行元件。当起重机不工作时,液压系统处于卸荷状态。系统工作的具体情况如下。
1.支腿缸收放回路
汽车起重机的底盘前后各有两条支腿,在每一条支腿上都装着一个液压缸,支腿的动作由液压缸驱动。两条前支腿和两条后支腿分别由手动阀组1中的三位四通手动换向阀A或B控制其伸出或缩回。换向阀均采用M型中位机能,且油路采用串联方式。每个液压缸的油路上均设有双向锁紧回路,以保证支腿被可靠地锁住,防止在起重作业时发生“软腿”现象或行车过程中支腿自行滑落。这时油路的流动情况具体如下。
1)前支腿
进油路:取力箱→液压泵→手动阀组1中的换向阀A(左位或右位)→两个前支腿缸进油腔(换向阀A左位进油,前支腿放下;换向阀A右位进油,前支腿收回)。
回油路:两个前支腿缸回油腔→手动阀组1中的换向阀A(左位或右位)→换向阀B(中位)→中心回转接头9→手动阀组2中换向阀C、D、E、F的中位→中心回转接头9→油箱。
2)后支腿
进油路:取力箱→液压泵→手动阀组1中的换向阀A(中位)→换向阀B(左位或右位)→两个后支腿缸进油腔(换向阀B左位进油,后支腿放下;换向阀B右位进油,后支腿收回)。
回油路:两个后支腿缸回油腔→手动阀组1中的换向阀B(左位或右位)→换向阀A(中位)→中心回转接头9→手动阀组2中换向阀C、D、E、F的中位→中心回转接头9→油箱。
前后四条支腿可以同时收和放,当手动阀组1中的换向阀A和换向阀B同时左位工作时,四条支腿都放下;换向阀A和换向阀B同时右位工作时,四条支腿都收回;当手动阀组1中的换向阀A左位工作,换向阀B右位工作时,前支腿放下,后支腿收回;当手动阀组1中的换向阀A右位工作,换向阀B左位工作时,前支腿收回,后支腿放下。
2.吊臂回转回路
吊臂回转机构采用液压马达作为执行元件。液压马达通过蜗轮蜗杆减速箱和一对内啮合的齿轮传动来驱动转盘回转。由于转盘转速较低(1~3r/min),故液压马达的转速也不高,没有必要设置液压马达的制动回路。系统中用手动阀组2中的一个三位四通手动换向阀C来控制转盘正、反转和锁定不动三种工况。这时油路的流动情况具体如下。
进油路:取力箱→液压泵→手动阀组1中的换向阀A、换向阀B中位→中心回转接头9→手动阀组2中的换向阀C(左位或右位)→回转液压马达进油腔。
回油路:回转液压马达回油腔→手动阀组2中的换向阀C(左位或右位)→手动阀组2中的换向阀D、E、F的中位→中心回转接头9→油箱。
3.伸缩回路
起重机的吊臂由基本臂和伸缩臂组成,伸缩臂套在基本臂之中,用一个由三位四通手动换向阀D控制的伸缩液压缸来驱动吊臂的伸出和缩回。为防止因自重而使吊臂下落,油路中设有平衡回路。这时油路的流动情况具体如下。
进油路:取力箱→液压泵→手动阀组1中的换向阀A、换向阀B中位→中心回转接头9→手动阀组2中的换向阀C中位→换向阀D(左位或右位)→伸缩缸进油腔。
回油路:伸缩缸回油腔→手动阀组2中的换向阀D(左位或右位)→手动阀组2中的换向阀E、F的中位→中心回转接头9→油箱。
当手动阀组2中的换向阀D左位工作时,伸缩缸上腔进油,缸缩回;换向阀D右位工作时,伸缩缸下腔进油,缸伸出。
4.变幅回路
吊臂变幅是用一个液压缸来改变起重臂的角度。变幅液压缸由三位四通手动换向阀E控制。同理,为防止在变幅作业时因自重而使吊臂下落,在油路中设有平衡回路。这时油路的流动情况具体如下。
进油路:取力箱→液压泵→手动阀组1中的换向阀A、换向阀B中位→中心回转接头9→换向阀C中位→换向阀D中位→换向阀E(左位或右位)→变幅缸进油腔。
回油路:变幅缸回油腔→换向阀E(左位或右位)→换向阀F中位→中心回转接头9→油箱。
当手动阀组2中的换向阀E左位工作时,变幅缸上腔进油,缸减幅;换向阀E右位工作时,变幅缸下腔进油,缸增幅。
5.起降回路
起降机构是汽车起重机的主要工作机构,它由一个低速大转矩定量液压马达来带动卷扬机工作。液压马达的正、反转由三位四通手动换向阀F控制。起重机起升速度的调节是通过改变汽车发动机的转速从而改变液压泵的输出流量和液压马达的输入流量来实现的。在液压马达的回油路上设有平衡回路,以防止重物自由落下。在液压马达上还设有单向节流阀的平衡回路,以防止重物自由落下。此外,在液压马达上还设有由单向节流阀和单作用闸缸组成的制动回路,当系统不工作时,通过闸缸中的弹簧力实现对卷扬机的制动,防止起吊重物下滑。当起重机负重起吊时,利用制动器延时张开的特性,可以避免卷扬机起吊时发生溜车下滑现象。这时油路的流动情况具体如下。
进油路:取力箱→液压泵→手动阀组1中的换向阀A、换向阀B中位→中心回转接头9→换向阀C中位→换向阀D中位→换向阀E中位→换向阀F(左位或右位)→卷扬机液压马达进油腔。
回油路:卷扬机液压马达回油腔→换向阀F(左位或右位)→中心回转接头9→油箱。
8.4.3 Q2-8型汽车起重机性能分析
从图8-9可以看出,该液压系统由调速、调压、锁紧、换向、制动、平衡、多缸卸荷等液压基本回路组成,其性能特点如下。
(1)在调速回路中,用手动调节换向阀的开度大小来调整工件机构(起降机构除外)的速度,方便灵活,但工人的劳动强度较大。
(2)在调压回路中,用安全阀来限制系统最高工作压力,防止系统过载,对起重机起到超重起吊安全保护作用。
(3)在锁紧回路中,采用由液控单向阀构成的双向液压锁将前后支腿锁定在一定位置上,工作可靠、安全,确保整个起吊过程中每条支腿都不会出现软腿的现象,有效时间长。
(4)在平衡回路中,采用经过改进的单向液控顺序阀作平衡阀,以防止在起升、吊臂伸缩和变幅作业过程中因重物自重而下降,且工作稳定、可靠。但在一个方向有背压,会对系统造成一定的功率损耗。
(5)在多缸卸荷回路中,采用多路换向阀结构,其中的每一个三位四通手动换向阀的中位机能都为M型,并且将阀在油路中串联起来使用,这样可以使任何一个工作机构单独动作,也可在轻载下任意组合地同时动作。但采用6个换向阀串联连接,会使液压泵的卸荷压力加大,系统效率降低。
(6)在制动回路中,采用由单向节流阀和单作用闸缸构成的制动器,制动可靠且动作快,由于要用液压油输入液压缸压缩弹簧来松开制动,因此制动松开的动作慢,可防止负重起重时的溜车现象发生,确保起吊安全。
上一篇:三相异步电动机的铭牌
下一篇:色谱-质谱联用技术





.jpg)
.jpg)
